Ви дивилися
Каталог товарів
Кабінет покупця
+380672339740
Наша адреса
м.Київ, вул. Пластова, 18, каб.205, 2поверх
Телефони
Графік роботи
  • Пн - Пт
  • 09:00 - 18:00
E-mail
Ми в соцмережах
Перейти до контактів
0 0
Каталог
Головна
Дивилися
20
Закладки
0
Порівняти
0
Контакти

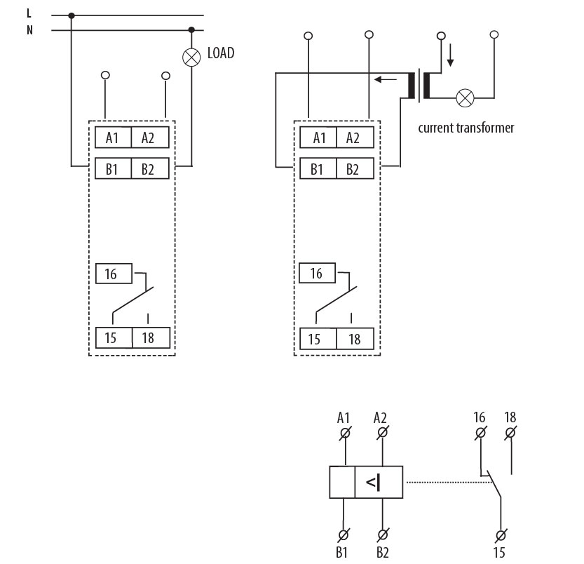
Реле контролю спожив. струму PRI-51/5 ( (0,5..5A) (1x8A_AC1)

Виробник: ETI Код товару: 2471818
Все про товар
Опис
Характеристики
В наявності
1 675.82 грн
EAN:3838895424024 
logis_net_depth:64 mm
logis_net_height:91 mm
logis_net_width:18 mm
Артикул:2471818
Реле контролю спожив. струму PRI-51/5 ( (0,5..5A) (1x8A_AC1)
1 675.82 грн
Опис

Документація


Креслення і Характеристики

Характеристики
EAN
3838895424024 
logis_net_depth
64 mm
logis_net_height
91 mm
logis_net_width
18 mm
Артикул
2471818
Вага
0.7 kg
Висота
90mm
Глибина
65mm
Діапазон вимірювань струму
0.5…5A
кількість
10 
Кількість CO контактів
1
Кількість контактів
1
Кількість переключаючих контактів
1
Категорія
Реле контроля тока
Класифікація
EC001440
Максимальне навантаження AC1 (VA)
2500
Можливий контроль 1-фазного зниження струму
Так
Можливий контроль 1-фазного підвищення струму
Так
Назва
PRI-51/5
Напруга живлення (V)
24-240
Напруга котушки АС (В)
24…24
номінальна напруга живлення Uc (V)
24
Номінальна напруга живлення ланцюга управління Us змін. струму АС при 50 Гц з
24…240V
Номінальний струм (A)
8
Призначення
Реле контролю та керування
Тариф митниці
85364900 
Тип електричного з`єднання/Тип підключення
Клемне приєднання
Тип напруги
AC/DC
Тип напруги для спрацьовування
Змінний струм (AC) / Постійний струм (DC)
Транспортувальне пакування
4600 
Ширина
18mm
Ви дивились
Опорний профіль 3 позиційний тип А (600) WP-A 4 (комплект лівий+правий)
Код товару: 1101646
В наявності
695.82 грн
Авт. вимикач ETIMAT 6 2p C 2A (6kA)
Код товару: 2143508
В наявності
666.41 грн
Авт. вимикач ETIMAT 10 2p C 2А (10 kA)
Код товару: 2133708
В наявності
720.32 грн
Кронштейн з тримачем BBS-60/3 верт. шин з регулюванням глибини LG-B60-V1 P3 (3Р,Ш250)
Код товару: 1341700
Під замовлення (від 3-х тижнів)
690.92 грн
Реле контролю спожив. струму PRI-51/2 (0,2..2A) (1x8A_AC1)
Код товару: 2471817
Під замовлення (від 3-х тижнів)
1 729.72 грн
Шафа металева HXS300 4-12 PH1 (В1850хШ1050хГ300, цоколь 100мм, 2дв., IP55)
Код товару: 1325104
Під замовлення (від 3-х тижнів)
55 566.02 грн
Авт. вимикач NBS-E 100/3S 100A (50kA, (0.4-1)In/(1.5-10)Ir) 3P
Код товару: 4673043
В наявності
8 330.02 грн
Кронштейн з тримачем BBS-60/3 верт. шин з плавним регулюванням глибини LG-B60-V2R P3 (3Р,Ш500)
Код товару: 1341752
Під замовлення (від 3-х тижнів)
1 190.72 грн
Клема заземлення VS 35 PE
Код товару: 3901539
В наявності
269.52 грн
Клема гвинтова-нейтральна VS 2,5 PA N (2,5 mm2_синя)
Код товару: 3901001
В наявності
31.87 грн