Ви дивилися
Каталог товарів
Кабінет покупця
+380672339740
Наша адреса
м.Київ, вул. Пластова, 18, каб.205, 2поверх
Телефони
Графік роботи
  • Пн - Пт
  • 09:00 - 18:00
E-mail
Ми в соцмережах
Перейти до контактів
0 0
Каталог
Головна
Дивилися
20
Закладки
0
Порівняти
0
Контакти

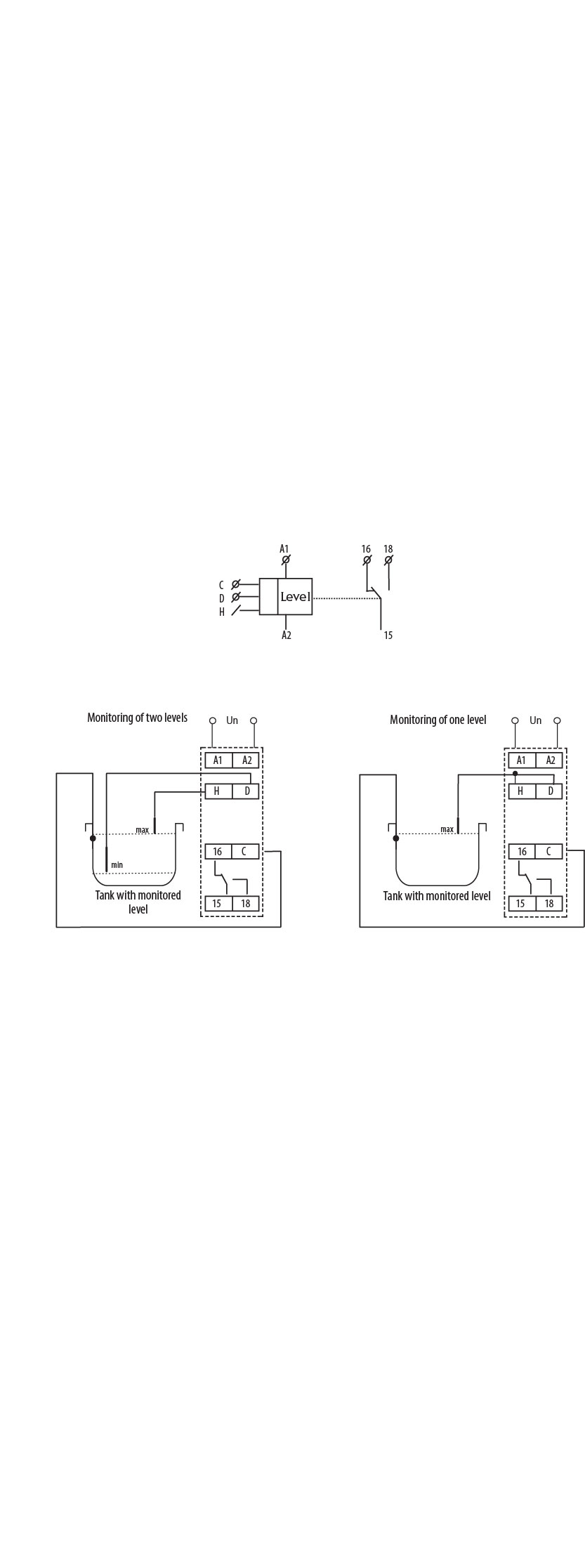
Реле контролю рівня рідини HRH-5 UNI 24..240V AC/DC (1x8A_AC1)

Виробник: ETI Код товару: 2471715
Все про товар
Опис
Характеристики
В наявності
1 994.32 грн
EAN:3838895494782 
logis_net_depth:64 mm
logis_net_height:91 mm
logis_net_width:18 mm
Артикул:2471715
Реле контролю рівня рідини HRH-5 UNI 24..240V AC/DC (1x8A_AC1)
1 994.32 грн
Опис

Документація


Креслення і Характеристики

Характеристики
EAN
3838895494782 
logis_net_depth
64 mm
logis_net_height
91 mm
logis_net_width
18 mm
Артикул
2471715
Вага
0.688 kg
Вид контролю
Рівень рідини
Висота
90mm
Встановлюваний поріг спрацьовування
Так
Глибина
65mm
кількість
Кількість CO контактів
1
Кількість входів для електродів
2
Кількість контактів
1
Кількість переключаючих контактів
1
Категорія
Реле контроля уровня
Класифікація
EC001447
Мінімальна затримка при включенні
0,5s
Максимальна затримка на включення
10s
Максимальне навантаження AC1 (VA)
2500
Назва
HRH-5
Напруга живлення (V)
24-240
Напруга котушки АС (В)
24-240
номінальна напруга живлення Uc (V)
24-240
Номінальна напруга живлення ланцюга управління Us змін. струму АС при 50 Гц з
24…240V
Номінальний струм (A)
8
Призначення
Реле контролю та керування
Тариф митниці
85364900 
Тип електричного з`єднання/Тип підключення
Клемне приєднання
Тип напруги
AC/DC
Транспортувальне пакування
8000 
Фізичний принцип вимірювання
Провідний
Ширина
18mm
Ви дивились
Блок-контакт лівосторонній ACBSE-20 (2NO)
Код товару: 4648023
В наявності
347.92 грн
Запобіжник NV-NH 4a/gTr 180A (125kVA) 400V
Код товару: 4116403
Під замовлення (від 3-х тижнів)
7 330.42 грн
Розетка вбудована (силовий роз'єм) EE-3243 IP54 (32A, 400V, 3P+PE)
Код товару: 4482080
В наявності
347.92 грн
Реле диференційне (ПЗВ) 2р EFI-P2 63/0,1 тип AC (10kA)
Код товару: 2061223
В наявності
2 087.42 грн
Клема гвинтова ESC-CBC.4B (4 мм2, синя)
Код товару: 3903045
В наявності
23.54 грн
З'єднувальний кабель CAB-RS-3 (3м) (RS-232)
Код товару: 4658146
Під замовлення (від 3-х тижнів)
3 332.02 грн
Реле контролю напруги HRN-32/2 (1F, 48-276V AC/DC, 2x16A_AC1)
Код товару: 2471452
В наявності
1 984.52 грн
Авт. вимикач захисту двигуна MPE25-0,25
Код товару: 4648002
В наявності
2 038.42 грн
Фільтруючий вентилятор EF-150-67-230V (67м³/г, 230VАС, IP54, 150x150x73мм, RAL7035)
Код товару: 1344011
В наявності
3 537.82 грн
Клема пружинна заземлювальна ESP-HTE.6 (6 мм2, жовто-зел.)
Код товару: 3903193
В наявності
73.52 грн