Ви дивилися
Каталог товарів
Кабінет покупця
+380672339740
Наша адреса
м.Київ, вул. Пластова, 18, каб.205, 2поверх
Телефони
Графік роботи
  • Пн - Пт
  • 09:00 - 18:00
E-mail
Ми в соцмережах
Перейти до контактів
0 0
Каталог
Головна
Дивилися
20
Закладки
0
Порівняти
0
Контакти

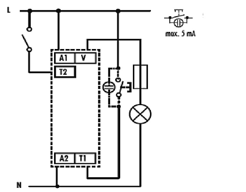
Реле керування сходов. освітл. з функцією димера DIM-2 230V (до 500W_AC1)

Виробник: ETI Код товару: 2470009
Все про товар
Опис
Характеристики
В наявності
1 577.82 грн
EAN:3838895231264 
logis_net_depth:64 mm
logis_net_height:91 mm
logis_net_width:18 mm
Артикул:2470009
Реле керування сходов. освітл. з функцією димера DIM-2 230V (до 500W_AC1)
1 577.82 грн
Опис

Документація


Креслення і Характеристики

Характеристики
EAN
3838895231264 
logis_net_depth
64 mm
logis_net_height
91 mm
logis_net_width
18 mm
Артикул
2470009
Вага
0.753 kg
Глибина вбудовування
68mm
Затримка при відключенні
0…20min
кількість
10 
Кількість контактів
1
Кількість модулів
1
Категорія
Реле лестничного освещения
Класифікація
EC000297
Максимальне навантаження AC1 (VA)
500
Назва
DIM-2
Напруга живлення
230…230V
Напруга живлення (V)
230
Номінальний комутаційний струм
2A
Номінальний струм (A)
2
Попередження про відключення
Інші
Призначення
Димер
Спосіб монтажу
На DIN рейку
Тариф митниці
85364900 
Тип контактів
triac
Тип напруги
AC
Тип напруги / струму живлячої напруги
Змінний струм (AC)
Транспортувальне пакування
4600 
Функціональне призначення
Електронний з попередженням про відключення
Ви дивились
Захисна кришка клем CCEM560
Код товару: 4656309
В наявності
2 023.72 грн
Розетка 2-на з з/к Schuko RHE-2sd (біла/прозора кришка, IP54)
Код товару: 4668020
В наявності
279.32 грн
Термодатчик TZ-12, подвійна ізоляція (-40...+125), 12м
Код товару: 2471812
В наявності
1 979.62 грн
Розетка 2-на з з/к Schuko RHE-2s (біла/біла кришка, IP54)
Код товару: 4668019
В наявності
279.32 грн
Комплект з'єднувальних елементів ECGBRV (вертикальні, для ECG, 2шт.)
Код товару: 1100200
Під замовлення (від 3-х тижнів)
274.42 грн
Лицьова панель MB-FRONT18M
Код товару: 1108210
Під замовлення (від 3-х тижнів)
289.12 грн
Термодатчик ТС-12, подвійна ізоляція (0...+70), 12м
Код товару: 2471808
В наявності
1 102.52 грн
Лицьова панель 1хEB2 400,630А 3,4P CP 1-3 E46 (В450xШ250)
Код товару: 1339300
Під замовлення (від 3-х тижнів)
1 205.42 грн
Кнопка "дзвоник" VHE-4-KR (коричнева, IP54)
Код товару: 4668043
Під замовлення (від 3-х тижнів)
186.22 грн
Заглушки фальшпанелі горизонт. суцільні CP-BНS 2 (500, комплект верх.+ниж.)
Код товару: 1340252
Під замовлення (від 3-х тижнів)
333.22 грн